PT 2399 Fx Delay 2022

- Vitange Delay mit PT2399
- 12V 60 mA
- Delay regelbar
- Feedback Regelbar
- Mix Regelbar
- VCO Effekt + Color Regelbar
Nach dem Motto solange der Vorrat an PT2399 reicht, habe ich mir einen etwas Größeren Vorrat an den Legendären PT2399 gesichert, so dass es möglich ist sogar eine Serie mit dem oben beschriebenen Projekt zu starten.
Wie viele Duplikate ich hier von anbieten kann hängt davon ab wie viele PT2399 ich noch bekommen kann. Nach der Optik zu beurteilen wird der Chip wohl länger nicht mehr hergestellt. Allerdings scheint die Verfügbarkeit noch groß genug zu sein. Ich konnte mal eben 200 Stk. PT2399 ohne Probleme Bestellen. Was die Optik betrifft sieht man den die IC´s an das sie etwas Älter sind.
Dies ist nicht weiter schlimm, sie sehen zwar nicht mehr so schön aus aber dafür funktionieren sie noch sehr gut ohne Probleme! Und das ist eben wichtig!
Es handelt sich hier eben um ein Nostalgie Baustein.
Trotz dem Alter die die Ships auf dem puckel haben, sind diese noch heute bei den Gitarristen sehr beliebt. Selbst heute noch gibt es Jede menge Konzepte wo diese Ships verbaut werden.
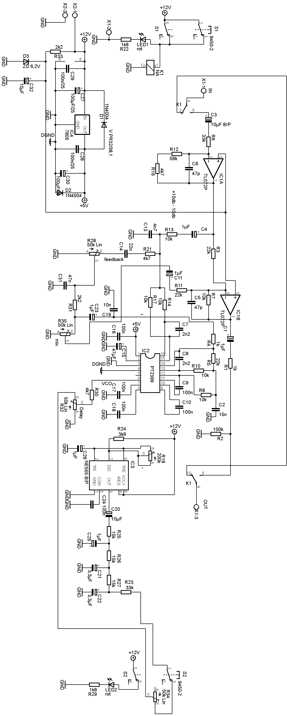
Der PT2399 ist ein Echo-Audio-Prozessor-IC hergestellt in CMOS-Technologie, die mit ADC und DAC hoher Abtastfrequenz von 44 kHz und mit einem internen Speicher für die digitalen Verarbeitung ausgestattet ist, um die Verzögerungszeit zu erzeugen, er verfügt auch über eine interne VCO-Schaltung in der Systemuhr, wodurch die Frequenz leicht einstellbar ist. PT2399 zeichnet sich durch sehr geringe Verzerrung (THD<0,5%) und sehr geringes Rauschen (No<-90dBV) aus und erzeugt so eine qualitativ hochwertige Audioausgabe. Die Pinbelegungen und Applikationsschaltungen sind optimiert und sehr einfach gestaltet.
Das schöne daran ist das die VCO extern sehr einfach manipuliert werden kann.
Normalerweise wird hier nur ein Poti für die Delay Zeit angeschlossen. Allerdings kann hier zusätzlich noch mit diesen Pin mehr gemacht werden als die Zeit einzustellen!
Verändert man hier die Spannung in einer gewissen Zeit, so entsteht hier noch ein zusätzlicher Effekt.
So bin ich auf der Idee gekommen noch in der Schaltung einen NE555 zu integrieren der mir eine Regelbare Frequenz erzeugt. Aus dem Rechteck Signal habe ich mit Hilfe von einfachen RC kette ein Sinus Signal generiert. Das Signal kann entsprechend dazu geschaltet werden.
Je n ach dem wie R32 eingestellt ist verändert sich auch die Zugabe des Modulation Effekt und passt sich dann entsprechend an. Bei langen Delay nimmt die Effektivität Kontonolierich ab. In der Praxis ist das so auch ganz gut das das so ist.
Beim ersten Prototyp hatte ich Das Signal direkt auf Pin 7 (IC2) gelegt. Das war mir dann zu intensiv, wobei dann bei den Längeren Delay Zeiten der erzielte Effekt dann zu stark übertrieben wirkte. So kam mir dann die Idee die Modulation einmal an R32 an zu klemmen.
Ansonsten schreibt der Hersteller nicht all soviel über die nutzbaren Möglichkeiten.
Das heißt man muss also selbst herausfinden was geht und was nicht.
Es mag sein das ich dann zum Späteren Zeitpunkt mit dem PT2399 noch etwas Neues realisieren werde zumal es noch eine CLK gibt die der Hersteller überhaupt nicht eingeht. Vielleicht wird es dann irgendwann einmal Zeit dem Auf den Grund zu gehen und zu schauen wofür das CLK extern gedacht ist.
Mit R34 kann dann noch der hub eingestellt werden.


|
Spalte1 |
Spalte2 |
Spalte3 |
Spalte4 |
|
Menge |
Wert |
Device |
Bauteile |
|
2 |
1k |
0,6W Metall |
R1, R4 |
|
2 |
1k8 |
0,6W Metall |
R22, R29 |
|
2 |
2k2 |
0,6W Metall |
R31, R33 |
|
1 |
3k9 |
0,6W Metall |
R24 |
|
3 |
4k7 |
0,6W Metall |
R16, R21, R30 |
|
6 |
10k |
0,6W Metall |
R7, R8, R10, R13, R14, R17 |
|
3 |
15k |
0,6W Metall |
R25, R26, R27 |
|
3 |
22k |
0,6W Metall |
R3, R5, R11 |
|
2 |
33k |
0,6W Metall |
R6, R23 |
|
1 |
56k |
0,6W Metall |
R12 |
|
1 |
100k |
0,6W Metall |
R2 |
|
2 |
47p |
C-EU050-025X075 |
C5, C6 |
|
2 |
2n2 |
C-EU050-025X075 |
C7, C8 |
|
1 |
4n7 |
C-EU050-025X075 |
C13 |
|
1 |
10n |
C-EU050-025X075 |
C19 |
|
1 |
15n |
C-EU050-025X075 |
C2 |
|
1 |
22n |
C-EU050-025X075 |
C14 |
|
1 |
47n |
C-EU050-025X075 |
C31 |
|
8 |
100n |
C-EU050-025X075 |
C9, C10, C16, C17, C18, C24, C28, C29 |
|
6 |
1µF |
CPOL-EUE2.5-7 |
C1, C4, C11, C23, C25, C26 |
|
2 |
3,3µF |
CPOL-EUE2-5 |
C21, C22 |
|
2 |
10µF |
CPOL-EUE2-5 |
C20, C32 |
|
1 |
10µF BIP |
CPOL-EUE2.5-7 |
C3 |
|
1 |
47µF |
CPOL-EUE2.5-7 |
C15 |
|
2 |
100µF/25 |
CPOL-EUE3.5-8 |
C27, C30 |
|
4 |
50k Lin |
TRIM_EU-CIP20C-6MM |
R28, R32, R34, R35 |
|
1 |
200k LIN |
TRIM_EU-CIP20C-6MM |
R18 |
|
5 |
Knöpfe |
K88-BLK-D |
|
|
2 |
Kappe |
K85-BLK-L |
|
|
1 |
Kappe |
K85-BLU-L |
|
|
1 |
Kappe |
K85-GRY-L |
|
|
1 |
Kappe |
k85-ROT-L |
|
|
1 |
PT2399 |
DIL16S |
IC2 |
|
1 |
NE555 BIP |
NE555 |
IC3 |
|
1 |
TL072P |
TL072P |
IC1 |
|
1 |
7805 |
78XXS |
IC4 |
|
2 |
9450-2 |
PR909L-22 |
S1, S2 |
|
2 |
1N4004 |
1N4004 |
D1, D2 |
|
1 |
NA |
NA-12W-K |
K1 |
|
1 |
ZD 6,2V |
ZPD |
D3 |
|
2 |
rot |
LED3MM |
LED1, LED2 |
|
2 |
DIP 8 |
Fassung |
|
|
1 |
DIP 16 |
Fassung |
|
|
1 |
W237-102 |
X2 |
|
|
1 |
W237-103 |
X1 |
|
|
1 |
Leiterplatte Y74 |
151 mm* 42 mm |
